概述
DC(直流電)可以在不同應用中提升能源效率,簡化再生能源和儲能技術整合。然而,如果直流電網發生短路,所產生的大電流上升速度比交流要快得多,傳統機械斷路器MCB無法提供及時有效保護。為保護低壓直流電網中的電源、負載和電纜在短路等故障下免受損壞,廣芯微電子(廣州)股份有限公司采用自研UM32G421芯片,設計了一套穩定、高效、安全可靠的數字化固態直流斷路器SSCB (Solid-State DC Breaker) 方案平臺。
固態直流斷路器是一種基于電力電子技術的開關設備,利用固態電子器件(如可控硅、場效應管等)取代傳統機械觸點,實現對直流電路的快速通斷控制。相較于機械式斷路器MCB,其核心優勢在于無物理接觸點、響應速度快、壽命長,且在短路故障時能快速限流或切斷電路,提升系統安全性。
超快速保護:微秒級響應速度,遠快于傳統機械式斷路器(毫秒級),尤其適用于需要快速切斷故障電流的場景
超安全:通過電力電子器件直接控制電流,避免了機械開關分斷時的電弧拉弧問題,減少設備損耗和火災風險
低損耗高效率:效率高達到99.9%
故障識別和保護:過壓過流短路保護
在線配置傳統MCB的過載保護曲線
無線通信:基于互聯網的無線通訊,可實時監控狀態
計量功能:上報測量的電壓、電流至互聯網
超長壽命:無機械運動部件,減少磨損和故障率,適合頻繁操作的環境
廣芯微采用自研主處理器UM32G421開發出低壓400V DC/40A固態直流斷路器(下稱SSCB)原型系統,該低壓SSCB可應用以下場合:
低壓直流配電系統:如小型光伏儲能系統、家用直流微電網的電路保護等。
工業設備:用于自動化產線、機器人等設備的直流電源管理,防止過載或短路損壞。
電動汽車充電樁:在直流快充樁中保護電池管理系統(BMS)和充電模塊。
通信基站:為48V或低壓直流供電系統提供高效保護,提升基站運行穩定性。
數據中心:為400V機房低壓直流供電系統提供高效保護,提升數據中心運行穩定性。
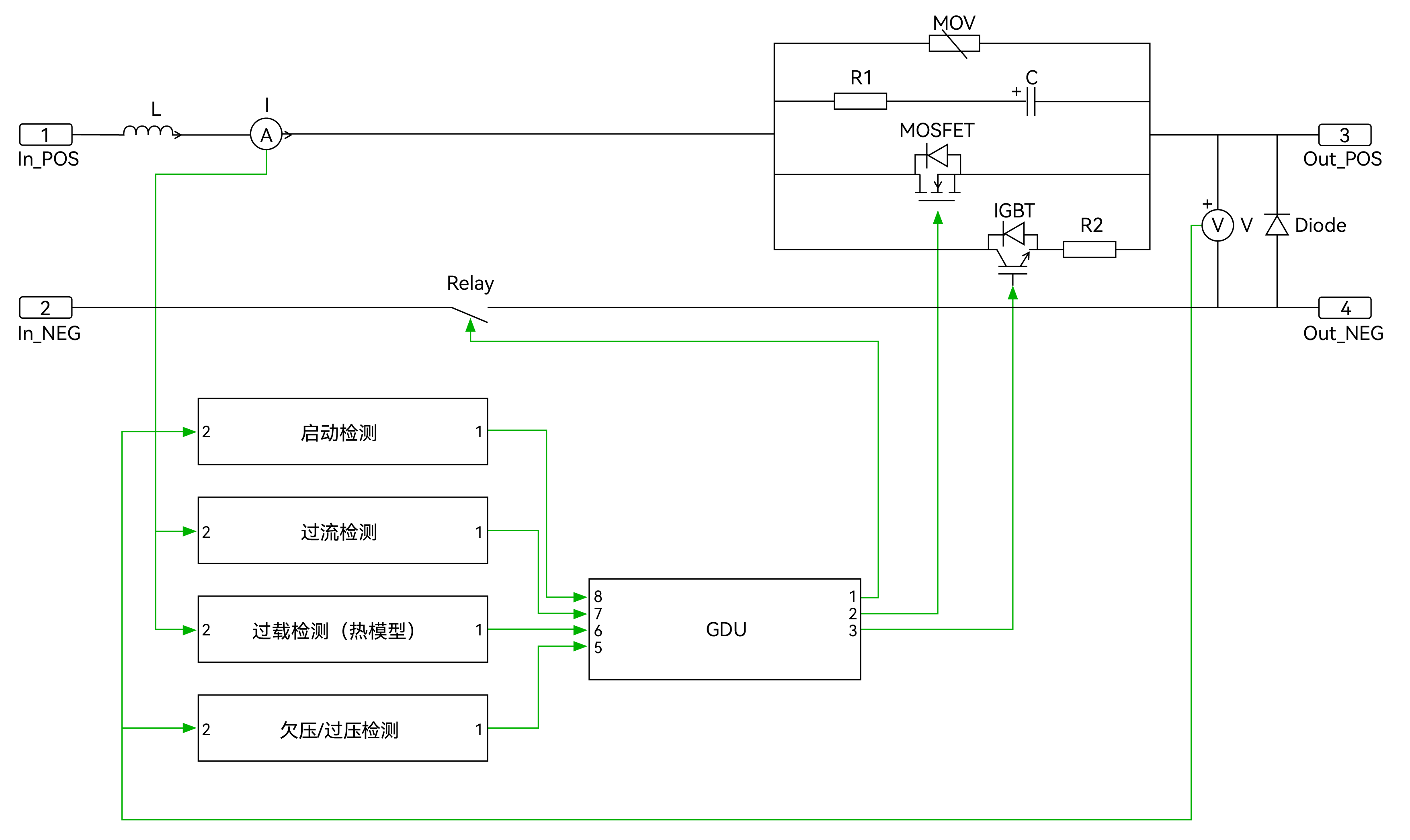
下圖顯示了這套SSCB原型系統的電路原理圖。正極上的主支路使用低壓MOSFET,承載主電流。帶有IGBT和電阻的旁路可在MOSFET導通或關斷時提供低壓開關條件。帶有RC緩沖電路和MOV的保護支路,防止SSCB斷開時產生過壓。該極上連接有濾波電感L,起濾波作用。電流傳感器將電流值饋送到控制器,以便相應地做出適當的操作。在負極安裝了機械繼電器,以便在斷路器斷開時提供物理隔離。

軟件方案介紹
SSCB啟動時,首先閉合機械繼電器,然后閉合旁路支路。旁路支路IGBT閉合后,負載電流開始流動,啟動浪涌電流受到R2的限制。約1ms后,主支路中的MOSFET將在低電壓條件下閉合。由于MOSFET電阻較低,負載電流將從旁路支路流向到主支路。SDB斷開時,MOSFET在低電壓時首先關斷,電流流向至旁路支路。IGBT在主分支關斷后約5μs內關斷。一旦IGBT完全關斷,負載電流就變為零。旁路支路關斷后,機械繼電器將在約1秒內打開。下圖顯示了主支路和旁路支路的切換順序。

主控處理器介紹

UM32G421功能框圖
處理器內核:Cortex-M4,最高主頻 204MHz
內置單精度浮點運算單元,支持DSP指令集
64KB SRAM,256KB eFlash
最多支持54個GPIO,20/14/6/2mA 四檔驅動可配
37路PWM輸出,PWM最高精度 1.736ns
2路低功耗LPUART,4路通用UART,2路USART
3路I2C,最高速率1Mbps
支持CAN-FD接口,通信速率最高5Mbps,同時兼容CAN2.0A/B 協議
1個12位DAC,采樣率1Msps
2個12位SAR-ADC,16通道,支持單端和差分輸入 , 最高采樣率 5.25Msps
3個OPA ,3個ACMP
1個USB接口,支持全速USB FS Device 接口(內置PHY)
集成Cordic運算加速器(sin、cos、arctan、平方根、乘法、除法等)
硬件加解密:AES(128/256)
工作溫度:-40°C ~125°C
SSCB工程原型機

功能參數
額定電壓 / 電流:400V DC / 40A
效率:>99.9%(從10%到100%負載)
額定斷路能力: 400V DC 6kA
操作環境溫度:0-40°C/0-95%RH non-condensing

測試波形



總結
新能源與儲能系統的高速發展中對直流系統的短路電流抑制和快速分斷需求、電動汽車的直流快充樁對高安全性和高效能保護設備的需求以及智能電網與數據中心對直流配電系統的依賴及供電可靠性要求均在快速增長,因此目前全球固態斷路器市場正處于上升期,并保持著高速增長的態勢。2023年,全球固態斷路器市場規模達到了1.02億美元,預計2030年將達到12.03億美元,年復合增長率(CAGR)為38.21%。這一高增長率反映了市場對高性能、高可靠性固態斷路器的強烈需求。


